Snabb leverans
30 dagars expressleverans



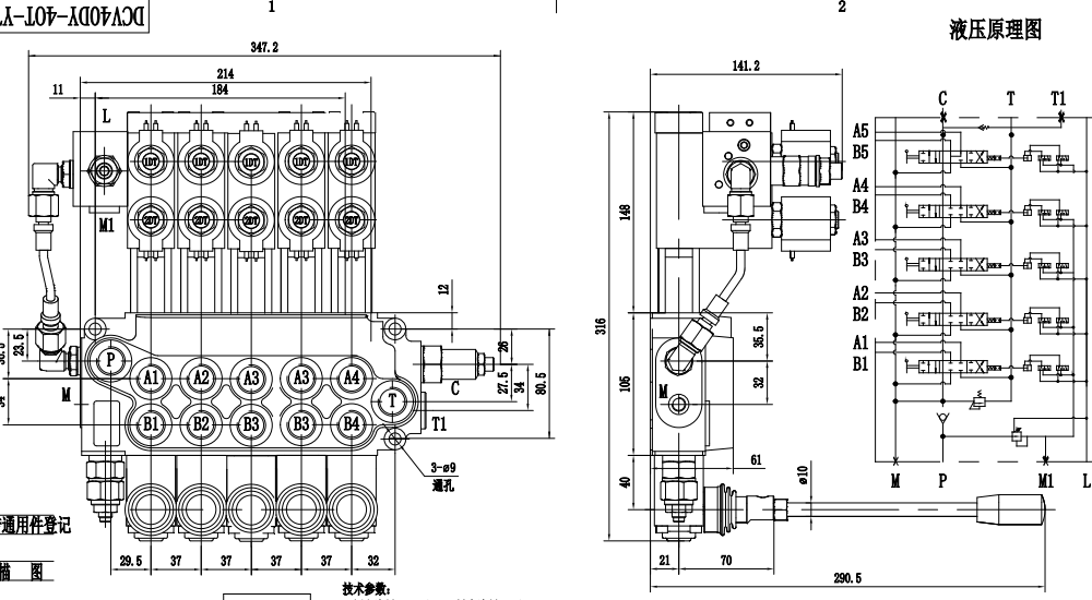
DCV40Z manuell 5-slids stödbensreglerventil är en högpresterande ventil designad för krävande hydrauliska applikationer. Med ett nominellt flöde på 40 L/min och ett maximalt tryck på 350 bar erbjuder den tillförlitlig och effektiv styrning av hydraulsystem. Dess kompakta monoblockdesign och manuella styrning ger exakt och responsiv drift.
| DCV40-serien Monoblockriktningsventil Parameters | |
|---|---|
| Kontrollmetod | Manuell, Pneumatisk, Elektropneumatisk, Elektrohydraulisk, Solenoid, Hydraulisk, Hydraulisk och Manuell, Kabel, Joystick, Solenoid och Manuell, Manuell och Joystick |
| Spole | 1 spole, 2 spolar, 3 spolar, 4 spolar, 5 spolar, 6 spolar, 7 spolar |
| Nominellt flöde | 40 l/min (10,5 US gpm) |
| Maximalt tryck | 350 bar (5100 psi) |
| Inloppsport | G3/8, G1/2, SAE 8, SAE 14, 3/8 NPT, 1/2 NPT |
| Utloppsport | G1/2, M18×1.5, M22×1.5, SAE 8, SAE 14, 1/2 NPT |
| Portstorlek | G1/2, M18×1.5, M22×1.5, SAE 8, SAE 14, 3/8 NPT, 1/2 NPT |
| Sektion | 1 sektion, 2 sektioner, 3 sektioner, 4 sektioner, 5 sektioner, 6 sektioner, 7 sektioner |
| Strukturtyp | Monoblockventil |
| Omgivningstemperaturintervall | -40°C till +80°C (-40°F till +176°F) |
| Driftsviskositetsintervall | 15 - 75 mm²/s (15 cSt till 75 cSt) |
Manuell styrning för exakt och responsiv drift, Monoblockdesign för kompakt och robust konstruktion
, 5-slids design för mångsidiga styrningsmöjligheter
.
Nominellt flöde på 40 L/min för hög systemeffektivitet
,Maximalt tryck på 350 bar för krävande applikationer, Brett viskositetsområde (15 - 75 mm²/s) för kompatibilitet med olika hydraulvätskor
,Brett omgivningstemperaturområde (-40°C till +80°C) för drift i tuffa miljöer.
Applikationer: Bygg- och schaktutrustning
, Industrifordon, Materialhanteringsutrustning
, Jordbruksmaskiner
, Skogsutrustning, Gruvutrustning
,Avfallshanteringsutrustning.



